ВОПРОСЫ ПО СИГНАЛКАМ
#161
Отправлено 11 August 2008 - 22:09
#162
Отправлено 12 August 2008 - 07:12
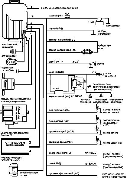
А чего, она без схемы продавалась? Есть схема от А4, может поможет.
#163
Отправлено 12 August 2008 - 09:02
#165
Отправлено 21 August 2008 - 20:32
#166
Отправлено 22 August 2008 - 17:31
Советую проверить антенну обратной связи,а именно подсоединение шлейфа к антенне и к блоку,прозвонить каждую нить этого шлейфа, проверить подсоединение всех жгутов и шлейфов к блоку сигналки.Массу,питание.Дернуть предик питания сигналки, проверить не вышли ли контакты из колодки жгута сигналки.Прописать брелки или брелоки заново. Попробуй,когда она моргать будет,по ней е..нуть слегка.Бывает помогает. Если ситуация повторяться будет,то сигналку под замену.(при условии,что все соединения впорядке).
Сообщение отредактировал Lex99: 22 August 2008 - 17:41
#167
Отправлено 23 August 2008 - 07:59
#169
Отправлено 23 August 2008 - 08:19
#170
Отправлено 23 August 2008 - 08:33
у тебя сейчас схема такая. ток проходит через выключатель клакосна(на руле) и идет к клаксону. чтобы клаксон срабатывал не только от выключателя, но и от сигналки, прийдется делать параллельное соединение.
1) ток идет от сигналки к клаксону, издается звук, но ток продолжает идти дальше к выключателю. он разомкнут, ничего не происходит.
2) ток идет от выключателя к клаксону, издается звук, но ток продолжает идти дальше к блоку сигнализации. и как там сделано соединение и что может замкнуть хз.
поэтому от греха подальше в разрыв между блоком сигналки и клаксоном ставится диод. он пропускает ток от сигналки к выключтаелю. но не пропускает от выключателя к сигналке.
непонятно наверное объяснил...
icq 2592001
#171
#173
Отправлено 23 August 2008 - 13:49
#174
Отправлено 23 August 2008 - 14:34
Чтобы подключить сигналку к клаксону через диод нужен нее.б.овый диод.
Поэтому ставим пятиконтактное реле.Условимся,что клаксон управляется по плюсу.
общий контакт реле -на клаксон,
НЗ контакт на штатный провод управления клаксоном,
НР контакт на постоянный + через предик,
любой контакт управления на массу,
другой контакт управления на плюсовой провод от сигналки, который должен идти на сирену.
Так обеспечим и тихую постановку с сигналки и диод дикий не нужен.
Сообщение отредактировал Lex99: 23 August 2008 - 14:35
#175
Отправлено 24 August 2008 - 05:31
Чтобы подключить сигналку к клаксону через диод нужен нее.б.овый диод.
Поэтому ставим пятиконтактное реле.Условимся,что клаксон управляется по плюсу.
общий контакт реле -на клаксон,
НЗ контакт на штатный провод управления клаксоном,
НР контакт на постоянный + через предик,
любой контакт управления на массу,
другой контакт управления на плюсовой провод от сигналки, который должен идти на сирену.
Так обеспечим и тихую постановку с сигналки и диод дикий не нужен.
Ну и нафига лишнии заморочки? Берём четырёхконтактное фарное обыкновенное реле, подключаем один из выводов силовых реле к проводу с руля, который коротится на массу при нажатии на кнопку сигнала, второй силовой - на постоянную массу, один управляющий на постоянный минус, второй управляющий вывод - к управляющему проводу сигналки.
#176
Отправлено 24 August 2008 - 14:04
#177
Отправлено 26 August 2008 - 14:25
Четырёхконтактная релюха удобнее на любой машине, будь то классика или что угодно, причём ставится как в салоне, так и под капотом, это как кому угодно.
#178
Отправлено 28 August 2008 - 09:30
ТАЗик сцуко личность
Сиденья UNP и Спортивные аксессуары TRS в Челябинске (отсылка в регионы).
#179
Отправлено 28 August 2008 - 18:03
#180
Отправлено 02 September 2008 - 18:15
Количество пользователей, читающих эту тему: 0
0 пользователей, 0 гостей, 0 скрытых пользователей













